Skip to main content

Supplies & Services

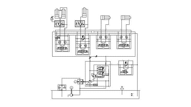
We plan, design, construct, manufacture, install, modernize and repair single items of equipment, sets, units, controls, cooling and filter systems.

delta hydraulik GmbH
Hauptstr. 35 
D-91083 Baiersdorf
Tel. 0 9133 / 60 79 99 - 0
This email address is being protected from spambots. You need JavaScript enabled to view it.

Supplies & Services

2022 © Delta Hydraulik - All rights reserved.